SG(B)11~18 series non-encapsulated H-class dry-type power transformers Product introduction
SGB series non-encapsulated H-class dry-type transformer adopts (Germany) MORA dry-type transformer special technology, so that the product fully meets the fire and waterproof and meet the requirements of environmental protection. It is the ideal product of power distribution system, and is widely used in subway, ships, mines, chemical industry, electric power enterprises and densely populated building complexes and other occasions with special requirements for safety and fire prevention.
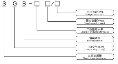
Model Number and Meaning

SG(B) series non-encapsulated H-class dry-type power transformer performance characteristics
1, good heat dissipation conditions, long thermal life, overload capacity is extremely strong, in 120% long-term overload, IP45 conditions without forced air-cooling, can be long-term full-load operation.
2, High safety and flame retardant performance, no smoke generation under 800C high temperature and long time burning.
3, Extremely strong resistance to thermal shock (can be immediately loaded to full capacity at -50C).
4, 100% waterproof sealing, excellent water repellency, moisture resistance.
5, Unique coil structure and strong field calculation, so that the product is almost no local discharge generated.
6, low loss, energy saving effect is remarkable, and SC9 series dry-type transformer compared to the average no-load loss decreased by 10%, load loss decreased by 5%.
7, after the life of the insulating material and copper wire can be easily separated and recycled, do not pollute the environment.
SG (B) series of non-encapsulated H-class dry-type power transformer structure features
1, Unique porcelain insulation structure, using MORA insulating cylinder and high-frequency ceramic pads, never deformed.
2, High and low coils are firstly insulated with NOMEX insulating material, and the specially formulated H grade insulation is dipped and routed by VIP vacuum pressurized equipment for many times, and after baking for many times, the outside is sealed with high-strength insulating material and cured at high temperature. The high-voltage coil adopts a continuous structure with high mechanical strength and good heat dissipation conditions.
3, the core is made of imported high-quality high permeability silicon steel sheet stacked, step 45 ° full oblique structure, winding and core using elastic fixing device, so that the transformer has a low no-load loss and noise. The surface of iron core is treated by special technology. The iron core is moderately clamped by pulling screw, the upper and lower clamps are connected by pulling plate and fixed with the base and windings, the windings are fixed by elastic cushion, and the buffer structure can reduce the vibration intensity of the windings and lower the noise.
4, The lead wire terminal is fixed in the upper part of the winding, the tap is in the middle of the winding, and the low-voltage wire terminal is a plate-type conductive row with cold-pressure welding.
